2021年9月22日国家主席习近平在七十五届联合国大会一般性辩论上,提到要努力争取2060年前实现碳中和。
所谓碳中和就是将中国的排放通过其它的减排形式中和掉,比如到2060年,如果中国仍然排放了10亿吨温室气体,但同时拥有有等量的碳汇或者国外的减排信用来抵消这10亿吨的排放,我们就可以说是碳中和了。
进入正题前,先让我们回答两个问题:
问
2060年如何实现碳中和?
答
在2030年达峰前,主要的减排途径是节能(能源使用效率)和新能源,而达峰后的主要减排途径是CCS(碳捕集与封存)核能和新能源。目前我国的能源使用效率仍然比较粗放,节能项目本身就有经济收益;而新能源板块,无论是新能源发电还是新能源车,其成本已经到达低于传统能源的临界点。所以不出意外,最近二十年的新能源项目将呈前所未有的爆发式增长。
问
中国实现碳中和目标过程中哪些行业将受益?
答
毫无疑问。从现在开始与节能和新能源沾边的所有行业都将长期收益,包括节能技术,节能设备,新能源车产业链,光伏/风电产业链。

*图片来源于北极星风力发电网 & 百度文库


*数据来源于北极星风力发电网
大家简单了解一下风电机组结构组成及日后趋势吧!
左右滑动查看更多
风机叶片大型化趋势

点击可查看大图

*图片来源于EWEA (The European Wind Energy Association )
2013-2015年,直径105、110和111米的叶片替代了原来的93米叶片,成为行业主流。
2016年和2017年,直径115米和121米叶片是绝对主力叶型。
到2018年,直径121米叶片占领了大部分市场,131米叶片也开始批量生产。
目前新增装机的平均直径已超过120米。
2020年中国风电叶片产能状况
点击下方图片查看大图

*数据来源于全国能源信息平台
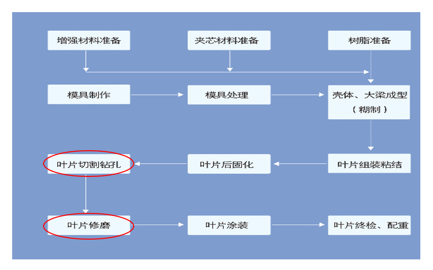
从上面数据可以看出,风机制造未来可期,工业研磨产品在风电行业的应用有着无穷潜力。风机叶片制造工艺流程中的“叶片切割钻孔”、“叶片修磨”是研磨产品可以应用到的步骤。

3M研磨产品在风机叶片上的应用及解决方案:
风机叶片
左右滑动查看更多图片
海上风电
在陆地风电场建设快速发展的同时,人们已经注意到陆地风能利用所受到的一些限制,如占地面积大、噪声污染等问题。由于海上丰富的风能资源和当今技术的可行性,海洋将成为一个迅速发展的风电市场。
据统计,我国近海可安装风电约2亿千瓦,海上风电年利用小时数长,风速高且稳定,单机能量产出较大。我国东部沿海水深50 m以内的海域面积辽阔,而且距离电力负荷中心(沿海经济发达电力紧缺区)很近。国家计划2020年前在江苏南通、盐城、上海、山东鲁北等海域重点建设几个百万千瓦级大型风电基地,在其他海域重点建设数十个10万千瓦级的海上风电场。随着海上风电场技术的发展成熟,风电必将会成为我国东部沿海地区可持续发展的重要能源来源。

陆地风电

海上风电
海上风电和陆地风电相比如下:
海上风电单机容量大+风大=发电量大、陆地风电单机容量小+风小=发电量小,可以看出海上风大且比较稳,少有静风期,风机利用效率更高,单机容量更大。
让我们来熟知下海上风电的分类和导管架式海上风电塔架的组成部分资料吧!

海上风电的分类

从上图可见,导管架式样平台,几乎四分之三是位于海面以下,深度可达60米左右。这样的严苛环境,对于平台建设工艺及后续的维护有着更严苛的要求。
点击下方图片查看大图

导管架式海上风电塔架的组成部分
在这一领域,3M工业研磨产品有着丰富、专业的解决方案,下面让我们来看看吧!
3M研磨产品在海上风电导管式塔架上的应用及解决方案
01
角焊缝去除,开槽及切割

点击可查看大图
解决方案 :
3M Cubitron™II 系列弹性性打磨片,磨切两用打磨片,刚性打磨片;
3M Cubitron™ II系列切割片;
3M Silver系列磨切两用打磨片,刚性打磨片
3M Cubitron™II 系列产品:(金色系列)
点击下方图片查看大图
滑动查看更多
3M Silver系列:(银色系列)
点击下方图片查看大图
滑动查看更多
金色和银色系列如何选择?看如下表格:

点击可查看大图
02
焊接前处理(除锈,去氧化皮)

点击可查看大图
解决方案 :
3M 升级版紫金刚,绿金刚不织布研磨盘
Scotch-Brite升级版紫金刚•绿金刚
紫金刚XT Pro,碳化硅磨料,黑皮(氧化层)移除,不改变工件尺寸,低火花。

点击可查看大图
绿金刚XT Pro Extra Cut,氧化铝磨料,可小量研磨金属,焊道整洁,火花量正常。

点击可查看大图
创新及改善:新型不织布材料及树脂
•漆面 /锈斑去除效率高
•减少火花量
•增加使用寿命
•减少震动,提高操作舒适性
03
狭窄空间的焊缝处理

点击可查看大图
解决方案:
3M窄带机+3M Cubitron™ II 984F 36
+/784F 36+/577F P40 小砂带

点击可查看大图
04
平面焊缝去除及焊缝调和

点击可查看大图
解决方案:
3MCubitron™II982CX Pro/3M Cubitron™ II 982C 36+5”7”刚纸磨片769F 40+ 百页盘
点击下方图片查看大图
滑动查看更多
整体来说,3M研磨产品在全球各地都有取得相当成功的进展,也深受风电产业客户的信赖,在面对这些超大型工件或是超硬材料的挑战时,我们深信3M的产品可以更有效、更安全、更方便的帮助风电相关厂商完成所需要的工作。
如果您有这方面的问题或者需求,欢迎在文末扫码留言或与我们的线上销售联系,3M专员会在收到您的咨询后尽快与您联系。
往期推荐



